Hamburger Anzeiger - UN unveils satellite-based system to spot methane

NYSE - LSE
RBGPF 1.44% 61.68 $
RYCEF -5.5% 15.1 $
GSK -1.83% 49.59 $
BTI -2.1% 65.33 $
NGG -9.22% 80.05 $
VOD -5.13% 14.725 $
CMSC -0.39% 23.05 $
BCE -1.02% 23.945 $
AZN -1.75% 181.785 $
BCC -4.06% 66.695 $
BP 1.09% 44.1001 $
JRI -3.68% 12.545 $
RELX 2.78% 32.36 $
CMSD -0.53% 23.1102 $
RIO -5.71% 103.67 $
UN unveils satellite-based system to spot methane
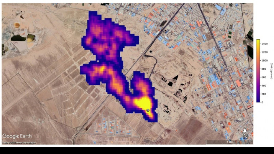
UN unveils satellite-based system to spot methane / Photo: - - NASA/JPL-Caltech/AFP

UN unveils satellite-based system to spot methane

The UN unveiled on Friday a satellite-based system to detect methane emissions as part of efforts to cut down on the major contributor to global warming.

Text size:

The Methane Alert and Response System (MARS) was announced by the UN Environment Programme during the COP27 climate summit in the Egyptian seaside resort of Sharm el-Sheikh.

Methane, emitted by leaks in fossil fuel installations as well as from other human caused sources like livestock farming and landfills, is responsible for roughly 30 percent of the global rise in temperatures to date.

Dozens of countries last year pledged to act to cut pollution from the potent greenhouse gas.

MARS will use data from global mapping satellites to detect methane "hot spots" and large plumes of the gas, and identify its source, the UN Environment Programme said in a statement.

UNEP would then notify governments and companies about the emissions "so that the responsible entity can take appropriate action."

"Reducing methane emissions can make a big and rapid difference, as this gas leaves the atmosphere far quicker than carbon dioxide," said UNEP Executive Director Inger Andersen.

US climate envoy John Kerry said cutting methane was the "fastest opportunity" to help the world reach the goal of limiting warming to 1.5 degrees Celsius.

H.Beehncken--HHA